行業資訊
PPP模式在農村生活污水治理工程項目中的運作
一、農村生活污水治理背景
(一)政府大力推廣PPP模式
為踐行“十八大”提出的“讓市場在資源配置過程中發揮決定性作用”的精神,財政部、發改委等多部委,發布了一系列指導政府和社會資本合作(PPP)模式實施的政策和辦法,為廣泛地推廣PPP模式提供了理論和政策基礎。到目前為止,PPP模式廣泛地應用在基礎設施建設、公共服務等領域。為促使PPP項目規范順利實施,自2014年以來,財政部推出了三批共計七百余個示范項目,其中第三批示范項目涵蓋了從交通運輸、教育、文化、環境保護、市政工程等19個行業領域,總投資已突破了1萬億元,這極大地提高了基礎設施、公共產品和服務的供給能力。
(二)農村生活污水治理勢在必行
隨著社會經濟的快速發展,農民經濟收入不斷提高,農民的生活方式也發生了巨大變化,自來水的普及,衛生潔具、洗衣機、沐浴等設施也走進平常百姓家,使得農村人均生活用水量和污水排放量增加,同時由于化肥的大量應用,減少了傳統農家肥的使用,造成農村生活污水失去了重要消化途徑。農村生活污水的無序排放,未經處理、利用的糞便和各種污水嚴重污染了土壤、地表水和地下水,成為農村環境的重要污染源,這種情況造成了農村河道水體變黑變臭、魚蝦絕跡、蚊蠅滋生的現象,污水中病菌蟲卵引起的疾病傳播,使群眾的身體健康受到極大威脅,農村生活污水治理已經迫在眉睫。
近年來相關政策的不斷出臺,農村生活污水治理已經曙光初現。農村生活污水治理是改善農村人居環境的重點和難點問題,是加強農村水環境治理的重要方面,也是提升鄉村基本公共服務水平、建設美麗鄉村、推進城鄉發展一體化的重要內容。實現農村生活污水有效治理在推進生態文明建設和農民生活方式現代化中具有標志性意義,也是實現建成小康社會的重要里程碑。
(三)農村生活污水治理政策
為改善農村生態環境,治理農村生活污水,國家先后出臺了一系列的政策為農村水環境改善奠定了政策基礎。2015年4月《水污染防治行動計劃》(即“水十條”)發布,要求推進農業農村污染防治,加快農村環境綜合整治,再一次使農村水環境治理成為眾人關注的焦點,并且明確規定以縣級行政區域為單元,實行農村污水處理統一規劃、統一建設、統一管理,加快農村環境綜合整治。同月,財政部和環保部聯合發布的《關于推進水污染防治領域政府和社會資本合作的實施意見》中指出,“在水污染防治領域大力推廣運用政府和社會資本合作(PPP)模式,對提高環境公共產品與服務供給質量,提升水污染防治能力與效率具有重要意義”,這為PPP模式應用在農村生活污水治理工程中鋪平了道路。
2016年12月國務院發布的《“十三五”生態環境保護規劃》指出,在“十三五”期間“推進13萬個行政村環境綜合整治,實施農業廢棄物資源化利用示范工程,建設污水垃圾收集處理利用設施,梯次推進農村生活污水治理”,將農村生活污水治理引入國家規劃的層次,使得此類項目有更強的政策支持。
(四)農村生活污水市場前景廣闊
根據住建部每年的全國城鎮污水處理設施建設和運行情況的通報可以看出,我國目前90%以上的縣城都建成了污水處理廠,城鎮污水治理領域已接近飽和狀態,所以在近幾年的市政污水治理的競爭越來越激烈,呈現一片紅海的市場形式。與此同時,農村污水治理市場則存在著巨大的短板。2012年,全國村莊污水處理率僅為7%,和城鎮污水處理率差距巨大。根據環保部2013年11月印發的《農村生活污水處理項目建設與投資指南》,2014年農村污水分散處理設施投資單價為5000元/噸。市場則預計2017年農村污水排放量大約為148億噸,如果按照農村污水處理率達到20%計算,2017年農村污水處理潛在市場規模將達到408億元,且不包含設施建成后的運營市場規模。雖然農村生活污水治理單個處理規模比較小,但全國有2856個縣、40906個鄉,以及幾十萬個村,所以市場規模也將是城鎮污水治理的數十倍。因此,與城鎮污水處理的紅海市場相比,農村生活污水處理的市場有更廣闊的前景。
二、農村生活污水治理的理論分析
(一)農村生活污水的內涵
根據農村環境治理的相關界定,農村生活污水是指人口在1萬人以下行政村和自然村,在日常生活或生產所產生的污水。
與城市生活污水相比較,農村生活污水具有自身特色:第一,農村人口居住相對分散,污水收集難度大;第二,無統一污水收集管網,建設起點低;第三,以家庭生活污水為主(部分區域有農家樂),污水產生量不穩定;第四,部分地區存在小型工廠和作坊,污水水質差別大。這些特點是農村生活污水的固有屬性,使其在治理過程中存在建設投資投入大,污水量不穩定,污水水質千差萬別等難題。
(二)農村生活污水的處理方式與技術
鑒于農村生活污水的特點,其處理方式主要有三種,分別是接管處理、集中處理、分散處理等方式。這三種處理方式中需優先考慮接入城鎮污水管網,送到城鎮污水處理廠集中處理,因為城鎮污水處理廠規模較大、運行較為經濟,而且管理相對完善,對污水的處理效果比較有保障。當不能滿足接管條件時,再根據排水和當地實際情況建設合適的集中處理設施,或者分散式處理設施。
農村生活污水的處理技術主要針對集中和分散模式,眾多的處理技術可以歸納為兩大類: 一類是生態系統技術,即利用生態系統原理進行處理,如人工濕地處理,土壤滲濾凈化等;另一類是生物處理技術,即通過培養和利用微生物菌對污染物進行分解,消耗、吸收水中的有機物、氮、磷等,生物技術又分為好氧處理和厭氧處理。在實際應用中,往往將多種技術的綜合運用,取長補短,綜合處理技術效果和應用條件(農村的硬性條件)等方面,有針對性的治理農村生活污水。
(三)農村生活污水治理目前存在問題
1.管理責任主體差異大。
我國對于農村生活污水治理工程沒有明確管理主體,各地政府的管理部門差異較大。部分城市由住建局直接管理,部分城市由水務部門管理,甚至有些出現地方多頭管理的現象。管理主體的不確定導致各政府部門間相互推諉,造成了農村污水治理工作浮于表面,治理工作實際效果不好,而對于這樣的結果又無從追責,使得農村生活污水治理亂象叢生。
2.付費機制混亂。
由于政府管理主體的不確定,沒有統一的管理體系,使得付費機制更是千差萬別。目前,既有按服務戶數或常住人口包干付費,也有按照污水水量付費,還有按照處理設施站點計算費用,更有甚者綜合幾種方式付費。這些與市政污水處理的管理方式有很大區別,政府和社會投資人都存在較大的風險。
3.付費來源不明確。
付費來源是社會投資人最關心的問題之一,由于我國農村文化及環境的特殊性,付費來源一直無法有明確的定論,是采用跟環境治理項目一樣的政府付費,從政府一般公共預算支出中列支,還是采用經營類項目的使用者付費,或是采用跟一般城鎮污水處理廠一樣可行性缺口補助方式,付費方式尚不能確定。因此,社會投資人對投資農村生活污水治理項目存在較大的顧慮。
4.建設推進困難。
首先,我國農村生活污水治理欠賬太多,推進農村生活污水治理,需要較大的資金支持,而政策性銀行針對農村生活污水治理的政策性貸款,目前在試點城市較容易取得,其他的城市的貸款資金支持較少;其次,有了政策性貸款的資金支持,由于農村文化、環境等方面的制約,農村生活污水治理工程在建設過程中會存在阻力較大,出現農村住戶關系較難協調的現象;最后,農村生活污水的利益相關方較為龐雜,處理不好將會導致項目即使確定了投資人也很難真正落地。
三、農村生活污水治理工程的PPP運作
(一)PPP運作模式
農村生活污水治理工程一般為新建工程,在合法合規的情況下,為縮減交易環節,同時保證農村生活污水治理設計的靈活性,建議此類項目采用設計—建設—運營—移交(DBOT)的方式進行運作,此類運作模式是建設—運營—移交(BOT)模式的變體。目前,作為全國農村生活污水治理示范縣(市、區)的江蘇省常熟市已經采用這種方式實施市場化運作。
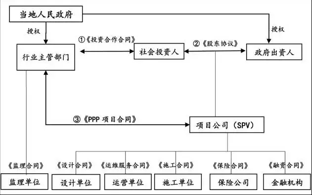
農村生活污水治理工程項目采用DBOT方式運作,具體而言,即由社會投資人與當地政府指定政府出資人共同出資設立項目公司,由政府授權的行業主管部門與項目公司簽訂《PPP項目合同》,約定在PPP合作期內由項目公司負責本項目的設計、投資、融資、建設及運營維護;項目公司通過政府付費(包括可用性付費、運維績效付費)形成的收入獲得合理的投資回報。項目PPP合作期結束后將項目公司所有資產無償移交給行業主管部門或其指定的相關部門,具體的運作方式如下圖所示:

圖3-1 農村生活污水治理工程PPP項目運作方式
(二)PPP交易結構
1.投融資結構。
根據《國務院關于調整和完善固定資產投資項目資本金制度的通知》(國發[2015]51號),此類項目資本金占項目總投資的最低比例為20%。為降低政府和社會資本的出資義務,建議此類項目的資本金占項目總投資的20%。
根據財政部《PPP項目合同指南(試行)》的說明,為了充分發揮社會資本的積極性,政府及其所屬機構在項目公司的股權比例應低于50%,且不具有實際控制力及管理權。鑒于此類項目的PPP運作特征,建議政府參股比例為10%。
2.合同體系。
農村生活污水治理工程項目在DBOT模式下,合同體系主要包括投資合作合同、股東協議、PPP項目合同、融資合同、工程承包合同、設備采購合同和保險合同等,PPP項目合同是其中最核心的法律文件。本項目PPP合同體系如下圖所示:

圖3-2 農村生活污水治理工程PPP項目合同體系
(三)項目監管
1.項目主要參與方。
農村生活污水治理工程PPP項目參與主體主要包括項目所在地人民政府及授權部門、政府出資人及社會投資人。本項目參與主體的具體職能見下表所示:
表3-1 農村生活污水治理工程PPP項目
參與主體的職能

出于行業監管的專業性考慮,政府的授權部門一般為行業主管部門,行業主管部門一直是政府參與公私合營項目的實施機構,有較為完善的操作程序和豐富的可借鑒經驗,一般為住建部門下屬的污水管理部門,同時也需要由當地政府牽頭協調項目的土地、規劃、發改等部門的關系;政府出資人一般從城投平臺公司選擇,但為統籌考慮資產整合等因素,也可專門設置水務公司,統一作為與“水”相關的政府出資人;社會投資人是根據項目的具體情況在企業資產、財務狀況、企業資質、類似項目業績、自有資金規模、商業信譽等方面,選擇企業實力強,財務狀況良好,融資能力強,有類似項目經驗的投資人。
2.項目監管內容。
①融資監管
政府方主要從以下幾方面對項目公司融資情況進行監管:
a)社會投資人對項目公司的出資額是否符合本合同規定。
b)項目公司籌措資金是否及時到位。
c)社會投資人是否抽逃項目資本金。
d)項目公司是否挪用、擠占、截留建設資金。
e)項目公司是否嚴格執行建設資金專款專用、專戶存儲管理的規定。
f)項目公司是否按合同規定支付工程款和應由其支付的其他款項。
g)是否建立健全財務機構,財務制度是否規范。
h)是否存在違反與項目建設資金籌措、使用監管相關法律、法規規定的其他行為。
②建設監管
項目公司和社會投資人應按照下列要求完成本項目工程建設、施工,監管內容包括但不限于以下內容:
a)按照投標時的承諾派駐項目經理和技術負責人及其他工程管理人員進入現場組織施工,未經政府方同意,不得擅自更換相關人員。
b)應為項目的施工建立健全質量保證體系、安全保證體系,確保工程質量符合國家現行的工程施工技術規范和技術標準,確保施工安全,杜絕事故。
c)社會投資人和項目公司須嚴格遵守國家、省、市的法律法規。
d)社會投資人和項目公司嚴格執行和服從政府方的建設施工、質量、安全生產、文明施工等規章制度,執行和服從當地的相關規定,對違規行為,接受相關處罰。
e)嚴格執行政府有關環境保護和土地管理、文物保護的規定,采取有效措施保護環境、文物古跡和節約用地。
f)應建立和加強與影響工程建設的地上、地下各類既有設施的產權(管理)單位的聯系和協調,并做好調查和保護工作,承擔損壞賠償等責任。
g)必須嚴格執行《勞動法》等有關勞動保護的規定,充分保護勞動者的合法權益。
h)遵守與項目建設有關的其他法律、法規的規定。
③運維監管
農村生活污水治理工程的實施機構一般為污水管理部門,項目合作期內由項目實施機構負責項目的日常運維監管,從行業運營發展和政府監管要求出發,以政府監管重點為基礎確定考核目標,從而設計確定績效考核的關鍵指標,最終來指導工程設施運營維護主體的具體績效管理工作。
四、農村生活污水治理工程的實施建議
(一)健全法律法規
雖然現在農村生活污水治理工程采用PPP模式有較強的政策支持,甚至有些地方性規定,污水項目必須采用PPP模式,但是從根本上PPP的立法尚未完成,農村生活污水治理是采用政府購買服務還是PPP模式,沒有最根本的法律支撐。另外,農村生活污水的現狀千差萬別,各個地方的環境和政策條件也存在較大的差距,農村生活污水治理PPP項目的運作模式及其適用范圍需要進一步的明確,以指導農村生活污水領域更好更快的發展。
(二)明確主管部門
由于目前農村生活污水治理沒有明確管理主體,導致農村生活污水治理亂象叢生,所以必須統一主管部門,主管部門的確定需要兼顧管理職能與行業特征。有了主管部門的主心骨,就能打通農村生活污水治理工程的上下級管理關系,明確管理責任,進而為廣大農村住戶提供更好的污水治理服務,實現供給側改革。
(三)付費機制和付費來源
農村生活污水治理工程項目涉及范圍廣、投資大、時限長,且項目利益相關各方訴求較多,在兼顧各方利息的前提下,從付費機制和付費來源設計上創新和完善,打消社會投資人的顧慮,引入更多的社會投資人,擴大市場競爭,以市場的方式選擇為農村住戶提供更優質污水處理服務的社會投資人。
(四)選擇有經驗的社會投資人
盡管農村生活污水治理工程是新興的行業,但在江蘇、浙江、廣東等經濟發達的省份,在這方面也有較多的探索和實踐,同時也催生一批具備一定經驗的社會投資人,他們或是具有較好的處理技術,或是有較強的管理能力,亦或是有較為先進的項目推進經驗。總之,選擇有農村生活污水治理經驗的社會投資人,能使地方政府少走彎路,能更快、更有效的解決村莊環境中污水收集難、傳輸處理不當等難題。
更多相關信息 還可關注中鐵城際公眾號矩陣 掃一掃下方二維碼即可關注





